it


    • Trattativa riservata
    • 12.500 m²
    • Locali
    • 4 Bagno/i

Vendita opificio industriale / capannone - Modugno (Bari)

PRESENTAZIONE

Il CHIARELLI CENTER viene realizzato nel 2006 per conto dell’ASTA MOBILI srl di proprietà dell’imprenditore Angelo Chiarelli come conseguenza di un’espansione commerciale su tutto il territorio nazionale per farne la sede operativa e logistica.
L’insediamento commerciale ubicato nell'ambito dell'agglomerato del consorzio per lo sviluppo industriale di Bari-Modugno si pone in posizione strategica sui principali assi stradali che uniscono la regione Puglia: la S.S. 96 che unisce Bari alle maggiori città dell’entroterra quali Altamura, Matera, Gravina; la SP 231 (ex S.S. 98) in direzione Bitonto, Corato, Andria; la S.S. 16 che porta alle città costiere a Nord in direzione Foggia e a Sud in direzione Brindisi-Lecce; posizionata sul principale svincolo per l’autostrada A14 con casello d’ingresso a solo 2 Km; la SP 56 Modugno – Palese con collegamento diretto in soli 5 minuti per l’aeroporto internazionale di Bari “Karol Wojtyla”.

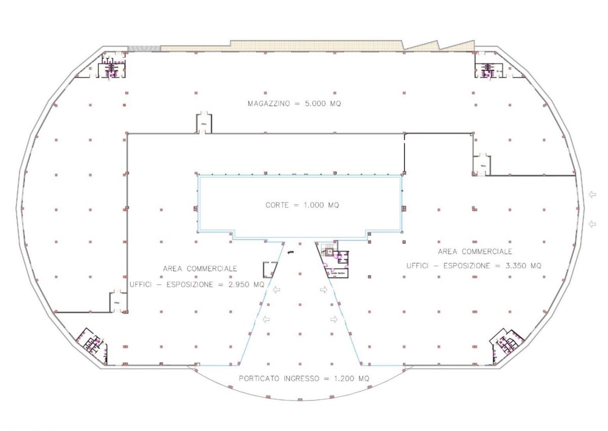
DESCRIZIONE DELL’IMMOBILE

L’insediamento commerciale è destinato al deposito, assemblaggio e vendita di mobile e insiste su un lotto di circa 34.280 mq, di cui 3.500 mq come area a verde piantumato, 12.500 mq di superficie coperta e il restante 18.280 mq a viabilità e parcheggio.
L’immobile è completo di tutti gli impianti tecnici: idrico, fognante, elettrico, di illuminazione interna ed esterna, termico, trasmissione dati, antintrusione e videosorveglianza, nonché quelli necessari per la prevenzione incendi, antincendio e rilevazione fumi.
Attualmente l’accesso alla proprietà avviene principalmente dalla viabilità parallela alla S.S. 96 che collega Bari a Modugno, ovvero dalla strada comunale Gammarola, della quale l'ASI ha previsto un futuro ampliamento con rotatoria a pochi centinaia di metri di distanza.

CARATTERISTICHE TECNICO-COSTRUTTIVE

  • struttura in c.a. ordinario e prefabbricato, fondazioni a plinti isolati e cordoli;
  • solai prefabbricati dello spessore di 50 cm.;
  • tutte le murature esterne sono costituite da pannelli in cls e da pannelli a facciata continua in acciaio preverniciato.
  • divisori interni in pareti di cartongesso coibentato e ignifugo REI120 dello spessore di 10/20 cm nella divisione tra esposizione e magazzino, rinforzati nella parte sottostante da una muratura interna di mattoni di cls alleggerito;
  • intonaci esterni ed interni di tipo civile di colore chiaro e per gli esterni pitturazione ai silicati di calce;
  • tetti a falda inclinata per il deposito e a terrazza piana per le aree commerciali che accolgono un impianto fotovoltaico di circa 600 Kw.
  • copertura con solaio piano coibentato e protetto con guaina bituminosa impermeabile;
  • impianto di climatizzazione canalizzato per tutta la superficie commerciale realizzato con unità esterne a pompa di calore nel rispetto della legge 10/91, legge 46/90 e successive modifiche ed integrazioni;
  • impianto di distribuzione d’acqua con sistema di sollevamento autonomo, e allaccio diretto alla rete idrica cittadina, con idonea riserva idrica interrata nel rispetto delle Norme del Regolamento sanitario;
  • impianto fognante autonomo con vasche settiche di tipo “Imhoff” e vasca di accumulo;
  • infissi esterni in acciaio/alluminio anodizzato colore “argento”, a taglio termico e vetri di sicurezza con vetrocamera;
  • tutta la pavimentazione di calpestio interno al fabbricato è di tipo industriale in calcestruzzo armato con rete elettrosaldata di spessore minimo 20 cm, realizzato secondo le normative tecniche in vigore, con idoneo isolamento sottostante mediante la realizzazione di vespaio ed idonea intercapedine;
  • i pavimenti nelle zone espositive e uffici sono interamente rivestiti di parquet di tipo flottante con bordatura ad incastro.
  • sono realizzate divisioni interne alle aree espositive con pannelli di truciolare di legno e/o cartongesso dello spessore di cm 10, tinteggiate o rivestite a seconda delle necessità espositive.
  • tutti i bagni e antibagni sono rivestiti con idonee piastrelle in ceramica e dotati di sanitari in numero e tipologia (disabili e normodotati) come da normativa di riferimento e opportuna ventilazione naturale e/o meccanica;
  • le acque meteoriche sono opportunamente canalizzate in vasche di raccolta ed utilizzate ad uso irriguo per il giardino ed il verde privato e per la parte eccedente smaltite in fogna bianca dopo la opportuna depurazione;
  • sono messe a dimora essenze locali in particolare alberi di ulivo e siepi di corbezzolo;
  • gli impianti elettrici sono realizzati così come previsto dalla Legge 46/90 e successive modifiche ed integrazioni, mentre l’impianto di illuminazione è realizzato nel magazzino con proiettori sospesi e per la parte espositiva con plafoniere da incasso o esterne;
  • le aree esterne sono sistemate nel rispetto della Legge 13/89 e del relativo decreto di attuazione, infatti tutti gli accessi ai locali avvengono attraverso collegamenti orizzontali posti all’interno del corpo di fabbrica, senza barriere architettoniche, al fine di garantire la fruibilità dei portatori di handicap e degli anziani;
  • le aree esterne sono inoltre pavimentate con pavimento in cls e/o asfalto.

Informazioni principali

  • Riferimento: 6
  • Categoria immobile: Locali artigianali/Opifici/Capannoni
  • Tipo proprietà: intera proprietà
  • Tipo contratto: vendita
  • Tipologia: Opificio industriale / Capannone
  • Stato immobile esterno: buono
  • Superficie commerciale: 12.500 mq
  • Bagno/i: 4

Dettagli/servizi immobile

  • Terreno: 34.280 mq
  • Spese condominiali: € 0
  • Acquedotto: si

Efficienza energetica

  • Anno costruzione: 2007
  • Stato immobile: buono
  • Riscaldamento: Impianto condizionatore canalizzato
  • A4
    Classe energetica A4
  • A3
    Classe energetica A3
  • A2
    Classe energetica A2
  • A1
    Classe energetica A1
  • B
    Classe energetica B
  • C
    Classe energetica C
  • D
    Classe energetica D
  • E
    Classe energetica E
  • F
    Classe energetica F
  • G
    Classe energetica G

  • Indice prestazione energetica globale: 54.12 KWh/m² anno
  • Indice prestazione energetica rinnovabile: 139.29
  • Prestazione energetica del fabbricato INVERNO: Bassa
  • Prestazione energetica del fabbricato ESTATE: Bassa











Consenso al trattamento dei dati personali:
Con l'invio della presente richiesta dichiaro di aver letto l'informativa ai sensi dell'art. 13 del Regolamento (UE) 2016/679 (GDPR) e presto il mio consenso al trattamento dei dati personali per i fini ivi indicati.